Bonjour tout le monde et Felicitations de Dublin
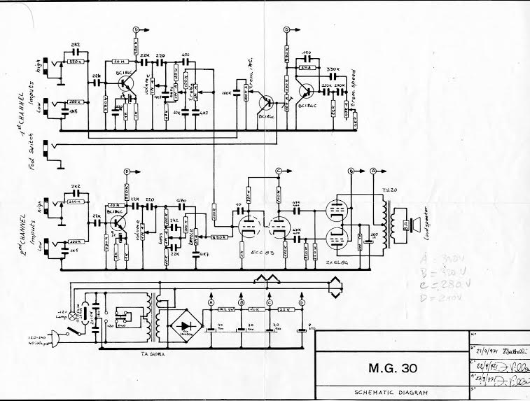
J'ai on vieux ampli Galanti MG30 - mon premier ampli achete a l'age de 12 ans.
Helas c'a cesse de functionner et mon expert m'advise que il faut remplacer une piece electronique - a 'chopper transformer' - qui est marque 'tu.20'.
Le problem est que cette piece n'est pas disponible en irlande (a son avis).
Grace a un des membres de Projet G5 (merci Jean) je crois que ce que je cherche est un transformer avec un primaire (pour push-pull 2 X EL84) et secondaire je crois 16 ohms. J'ai contacte Hammond en Angleterre leur demandent si ils fabriquent telles pieces mais apres 3 semaines aucune response.
Alors, si quelqu'un pourrais m'adviser si la description de cette piece est correct et si c'est disponible sur l'internet ou n'importe ou - je serais tres content.
Merci bien
John
chopper transformer pour un ampli Galanti
- bill_baroud
- G5 optimiseur

- Messages : 441
- Enregistré le : 30 août 2006, 2:00
Re: chopper transformer pour un ampli Galanti
Hey 12bar,
Funny to see somebody from Dublin here, I love Ireland, went all around the place 2 years ago in my van and had a ball, you guys are the best!
What you're looking for is more commonly called an "output transformer", and for a classic push pull with EL84, you need one with something like 8K primary.
This one would probably do : http://www.ampmaker.com/store/18W-push- ... ormer.html (and Barry is a nice guy, his kits are great!)
Or from Hammond: http://www.hammondmfg.com/1608.htm
Hope it helps, cheers!
Funny to see somebody from Dublin here, I love Ireland, went all around the place 2 years ago in my van and had a ball, you guys are the best!
What you're looking for is more commonly called an "output transformer", and for a classic push pull with EL84, you need one with something like 8K primary.
This one would probably do : http://www.ampmaker.com/store/18W-push- ... ormer.html (and Barry is a nice guy, his kits are great!)
Or from Hammond: http://www.hammondmfg.com/1608.htm
Hope it helps, cheers!
Re: chopper transformer pour un ampli Galanti
Bonjour Bill
just a quick line to say merci again.
I finally took my amp to a different technician who diagnosed and fixed smoothing capacitor problems.
Not cheap but the amp is working well again and sounds wonderful.
Best wishes
John
just a quick line to say merci again.
I finally took my amp to a different technician who diagnosed and fixed smoothing capacitor problems.
Not cheap but the amp is working well again and sounds wonderful.
Best wishes
John
